WeekendHobby.com
เครื่องมือในการใช้งาน website =>> สมัครสมาชิก | Login | Logout | เปลี่ยนไอคอนส่วนตัว | เกี่ยวกับเรา | ติดต่อโฆษณา         View stat by Truehits.net


ขอความอนุเคราะห์เรื่องแอร์ปาเหลี่ยมครับ.อาจารย์VON
chyvw
จาก chyvw
IP:115.67.120.2

อังคารที่ , 30/3/2553
เวลา : 21:12

อ่านแล้ว = ครั้ง
 เก็บเข้ากระทู้ส่วนตัว
แจ้งตรวจสอบกระทู้
 แจ้งลบ
ส่งหาเพื่อน ส่งหาเพื่อน

       แอร์ของปาเหลี่ยมผม ท่าทางจอดนานไปหน่อย อยู่ๆ คอมก็ไม่ทำงาน พัดลมหน้าก็ไม่หมุน ผมอยากทราบว่ามีฟิวส์ หรือรีเลย์ หรือตัวที่ึควบคุมอยู่ตรงไหนมั่ง ลองวัดไฟที่เข้าคอมแล้วหายไปครับ.แต่ครั้งสุดท้ายที่ขับเมื่อสองอาทิตย์ที่แล้วยังใช้ได้อยู่ครับ มันจะมีอะไรเจ๊งอีกไหมครับ.


 แสดงความคิดเห็นย่อย แสดงความคิดเห็นย่อย

แจ้งเพื่อเก็บขึ้นกระทู้พิเศษ คลิ๊กที่นี่แจ้งเพื่อนำขึ้นกระทู้พิเศษ

คำตอบแบ่งหน้าละ 30 คำตอบ ขณะนี้คุณอยู่ที่หน้า 1 จาก >>> 1  

คำตอบที่ 1
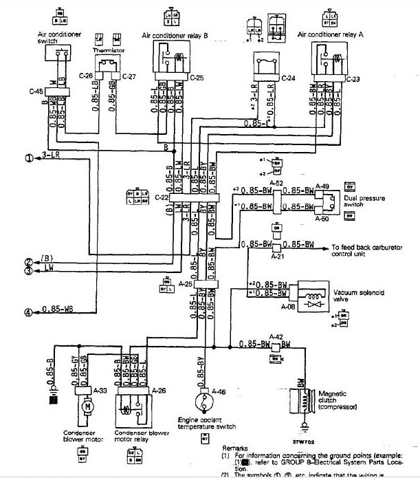
       นี่คือวงจรระบบไฟฟ้าแอร์ของปาเจโร ไม่ซับซ้อนเลย เรียบง่าย ซ่อมไม่ยาก





 แสดงความคิดเห็นย่อย แสดงความคิดเห็นย่อย

baron จาก von Richthofen 125.24.76.255 พุธ, 31/3/2553 เวลา : 00:29  IP : 125.24.76.255   

edit แก้ไขคำตอบ   delete ลบคำตอบ 49950

คำตอบที่ 2
       เริ่มแบบนี้ก่อนนะครับเป็นขั้นตอน

ขั้นตอนแรก ถ้าพัดลมในห้องโดยสารเงียบไปด้วยให้ดูที่แผงฟิวส์ข้างคอนโซลขวาว่าฟิวส์แอร์ขาดหรือเปล่า ถ้าขาดก็เปลี่ยนซะคราวนี้พัดลมจะเดินปรกติพร้อมระบบคลัทแอร์ แค่นี้ก็เสร็จจบงาน

แต่ถ้าพัดลมที่คอล์ยเย็นในห้องโดยสารยังเดินอยู่ปกติมีลมออกมาอยู่แสดงว่าฟิวส์ไม่ขาด ให้ถอดแจ๊กที่สายเข้าคอมเพรสเซอร์ออกแล้วหาเศษสายยาวสักเมตรไปต่อตรงจากขั้วแบ็ตเตอรี่เข้าคลัทแอร์หน้าคอมเพรสเซอร์ มันมีอยู่เส้นเดียวไม่พลาดหรอกแล้วติดเครื่องดูว่ามันเย็นไหม ถ้าต่อตรงแล้วมันยังเงียบแสดงว่าคลัทแอร์พังให้ไปเปลี่ยนคลัทตัวใหม่ที่ร้านแอร์ไม่กี่ร้อยบาท

ถ้ามันทำงานมีลมเย็นออกมาจากพัดลมห้องโดยสารแสดงว่าระบบรีเลย์คุมคลัทที่คอมเพรสเซอร์มันรวน คราวนี้ก็ขั้นตอนที่สอง



 แสดงความคิดเห็นย่อย แสดงความคิดเห็นย่อย

baron จาก von Richthofen 125.24.76.255 พุธ, 31/3/2553 เวลา : 00:30  IP : 125.24.76.255   

edit แก้ไขคำตอบ   delete ลบคำตอบ 49951

คำตอบที่ 3
       จุดแรกเลยให้ดูที่ Hi-Low pressure switch มันอยู่ที่ท่อน้ำยาแอร์หลังโคมไฟหน้าด้านซ้าย ให้ถอดแจ๊กออกมาแล้วเอาเศษสายไฟเสียบชอร์ทที่ขั้วสายแจ๊กเพื่อต่อตรง แล้วดูว่าคลัทแอร์ทำงานไหม ถ้ามันทำแสดงว่า สวิทซ์เสียหรือถ้ามันทำงานแต่ไม่ค่อยเย็นที่ช่องแก้วของไดเอร์เห็นน้ำยาเป็นฟองแสดงว่าน้ำยาแอร์พร่องให้ไปร้านแอร์เติมน้ำยาให้เต็มก็หาย แต่ถ้ามันช็อร์ทแล้วเย็นแสดงว่าสวิทซ์ตัวนี้เสียหรือไม่ก็แผงคอล์ยร้อนสกปรกมากจนระบายความร้อนไม่ออกแรงดันน้ำยาขึ้นสูงเกินไปให้เอาน้ำแรงๆฉีดล้างฝุ่นโคลนและแมลงออกจากคอลย์ร้อนก็หาย

แต่ถ้าชอร์ทแล้วมันยังเงียบอยู่ให้ทำตามขั้นตอนที่สาม



 แสดงความคิดเห็นย่อย แสดงความคิดเห็นย่อย

baron จาก von Richthofen 125.24.76.255 พุธ, 31/3/2553 เวลา : 00:31  IP : 125.24.76.255   

edit แก้ไขคำตอบ   delete ลบคำตอบ 49952

คำตอบที่ 4
       ให้ไล่สายเส้นที่วิ่งเข้าคลัทว่ามันมาจบที่ไหน ถ้ารถไม่ดัดแปลงมามันจะมาจบที่ใต้เกะเก็บของข้างพัดลมแอร์นั่นแหละจะเจอรีเลยตัวหนึ่งตัวนี้เป็นรีเลย์สั่งให้คอมเพรสเซอร์ทำงาน

คราวนี้ไล่ดูว่าไฟมันเข้าไหม ไฟจากเทอร์โมสตัดเข้าไหม ลองเอาสายต่อตรงจากแบตเตอรี่ไล่ดูก็ได้ว่ารีเลยทำงานหรือเปล่า ถ้ามันเงียบแสดงว่ารีเลย์ขาด หรือมันดังแต่ไม่มีไฟแสดงว่าคอนแท็กไหม้ก็เปลี่ยนซะ ถ้ามันยังทำงานดีอยู่ก็ไล่ไปถึงเทอร์โมสตัดที่ข้างพัดลมแอร์อยู่ใกล้ๆกับรีเลยตัวนี้แหละจะมีลวดเส้นหนึ่งโยงมาที่สวิทซ์โยกหน้าคอนโซล เจอมันแล้วก็วัดไฟเลยว่ามันส่งไฟมารีเลยหรือเปล่า

ถ้ามันยังหายอยู่ให้ไล่ไปที่สวิทซ์กดที่เขียนว่า AC หน้าคอนโซลว่ามันส่งไฟมาหรือเปล่า บางครั้งตายน้ำตื้น สวิทซ์ตัวนี้โดนมือบอนไปกดเล่น รื้อรถไปครึ่งคันเจอว่ามือบอนดันไปปิดสวิทซ์แอร์เสียนี่






 แสดงความคิดเห็นย่อย แสดงความคิดเห็นย่อย

baron จาก von Richthofen 125.24.76.255 พุธ, 31/3/2553 เวลา : 00:32  IP : 125.24.76.255   

edit แก้ไขคำตอบ   delete ลบคำตอบ 49953

คำตอบที่ 5
       ถ้ายังไม่มีไฟมาอีกให้ไล่ไปจะไปจบที่แผงฟิวส์ที่ข้อหนึ่งนั่นแหละ ถ้ามันยังไม่มีไฟอีกก็แสดงว่าไฟมันขาดวงจรจุดนี้แหละ สายหลุดสายหลวมซ่อมสายซะก็หมดเรื่อง

ไล่ถึงจุดนี้แล้วแอร์ยังไม่เย็นอีก ผมแนะนำให้ไปซื้อน้ำมันเบ็นซินมาห้าลิตรสาดเข้ารถแล้วจุดไฟเผาทิ้ง ไปซื้อคันใหม่ขับ



 แสดงความคิดเห็นย่อย แสดงความคิดเห็นย่อย

baron จาก von Richthofen 125.24.76.255 พุธ, 31/3/2553 เวลา : 00:32  IP : 125.24.76.255   

edit แก้ไขคำตอบ   delete ลบคำตอบ 49954

คำตอบที่ 6
       งั้นผมช่วยบริจาคแกสโซฮอล์ให้ 1 ลิตรครับ



 แสดงความคิดเห็นย่อย แสดงความคิดเห็นย่อย

somsaks จาก หนุ่มกระโทก 115.67.179.88 พุธ, 31/3/2553 เวลา : 01:38  IP : 115.67.179.88   

edit แก้ไขคำตอบ   delete ลบคำตอบ 49956

คำตอบที่ 7
       = กราบขอบพระคุณอย่างสูงครับอาจารย์ VON

= ขอบคุณครับพี่หนุ่ม รักผมน่าดูเลยนะเนี่ย...เดี๋ยวผมขอลองหาดูก่อนนะครับ..




 แสดงความคิดเห็นย่อย แสดงความคิดเห็นย่อย

chyvw จาก chyvw 115.67.235.71 พุธ, 31/3/2553 เวลา : 05:24  IP : 115.67.235.71   

edit แก้ไขคำตอบ   delete ลบคำตอบ 49958

คำตอบที่ 8
      



 แสดงความคิดเห็นย่อย แสดงความคิดเห็นย่อย

Rin จาก Rin 202.12.118.61 พฤหัสบดี, 1/4/2553 เวลา : 12:26  IP : 202.12.118.61   

edit แก้ไขคำตอบ   delete ลบคำตอบ 49967

คำตอบที่ 9
       สำหรับคุณ(น้อง)ชาย น้อยกว่านี้ได้อย่างไร ??

งั้นผมเพิ่มให้อีกสองลิตร



 แสดงความคิดเห็นย่อย แสดงความคิดเห็นย่อย

somsaks จาก หนุ่มกระโทก 115.67.124.92 พฤหัสบดี, 1/4/2553 เวลา : 12:38  IP : 115.67.124.92   

edit แก้ไขคำตอบ   delete ลบคำตอบ 49968

คำตอบที่ 10
       อ.วอนแล้วแบบนี้ร้านแอร์จะหลอกกินเงินได้เหรอครับ5555



 แสดงความคิดเห็นย่อย แสดงความคิดเห็นย่อย

อนุบาลออฟโรด จาก อนุบาลออฟโรด 222.123.247.183 พฤหัสบดี, 1/4/2553 เวลา : 15:45  IP : 222.123.247.183   

edit แก้ไขคำตอบ   delete ลบคำตอบ 49969

คำตอบที่ 11
       งานเข้าแ้ล้วผม มาจบตรงคำตอบที่่ 3 ของอาจารย์ von เองครับ น้ำยาหมดไม่มีเหลือเลย มองไ่ม่เห็นแม้กระทั่งฟอง มันรั่วสนิทครับ เลยไปร้าน ช่างบอกอย่างนี้ต้องรื้อ ไม่รู้ว่ามันรั่วตรงไหน แต่วันนี้ไม่ทัน ลองอัดลมแช่ดู ตั้งนาน เข็ม pressure gauge ก็ลดไปนิดนึง ผมต้องไปเช็งเม้งอาทิตย์นี้ด้วย เลยอัดน้ำยาไปก่อน โดนไปสี่ร้อยครับ. คราวนี้้ถ้ารั่วอีกสงสัยต้องรื้อยาวแน่ๆครับ..



 แสดงความคิดเห็นย่อย แสดงความคิดเห็นย่อย

chyvw จาก chyvw 111.84.124.174 พฤหัสบดี, 1/4/2553 เวลา : 22:20  IP : 111.84.124.174   

edit แก้ไขคำตอบ   delete ลบคำตอบ 49979

คำตอบที่ 12
       จัดการมาแบบชั่วคราวก่อน คอยล์เย็นของแท้ที่ร้านไม่มี เล่นของเทียม 1800 เปลี่ยนแม่เหล็กหน้าคอม แคะๆ เอาของเก่าในร้านมาใส่ ของเดิมมันร้อนจนพลาสติคละลายออกมา แล้วรื้อคอมเดิมมาเปลี่ยนซีล แล้ว แว๊ก เติมน้ำยาก็พอเย็นครับ จ่ายไป 2500 บาท. งวดหน้าจะเล่น ND เบอร์ 17 ช่างบอกว่ามาพร้อมขาประมาณ 2500 ครับ.แพงไปหรือเปล่าครับ.



 แสดงความคิดเห็นย่อย แสดงความคิดเห็นย่อย

chyvw จาก ชาย 203.149.16.33 จันทร์, 5/4/2553 เวลา : 16:02  IP : 203.149.16.33   

edit แก้ไขคำตอบ   delete ลบคำตอบ 50012

คำตอบที่ 13
       ตกลงได้ไม่ได้เผารถไปนะชาย จะตามไปเก็บอะไหล่

ทำร้านแถวบ้านเหรอ เคยทำอยู่ร้านมุ่งหน้าวัดกลางอยู่ทางซ้ายมือ ( ถ้ายังอยู่ )

แถว ๆ ตลาดไฟฟ้า ก็ใช้ได้ดีครับ 2500 ไม่แพงหรอกสำหรับการทดลองให้รู้

จะได้สบายใจ ไม่ลองก็คิดอยู่นั้นแหละ



 แสดงความคิดเห็นย่อย แสดงความคิดเห็นย่อย

monamorn จาก ยอดล้อขาว 58.137.97.101 จันทร์, 5/4/2553 เวลา : 16:50  IP : 58.137.97.101   

edit แก้ไขคำตอบ   delete ลบคำตอบ 50013

คำตอบที่ 14
       ทำที่ร้านที่ปั๊มเชลล์ปฐมวิวัฒน์ แถวๆ ห้วยพลูครับพี่ยอด. เมื่อวานไปทำบุญที่สุพรรณ ขากลับเปิดแอร์ให้ตัวเล็กรอในรถ แป๊ปเดียวควันออก. ดับเครื่องแทบไม่ทัน มันออกมาจากคลัทช์คอมที่โมใส่ลงไปนั่น ขากลับขับเปิดหน้าต่างกลับมานครปฐมลมแทบใส่. ร้อนชี๊บบบบ.... แต่กลับมาลองเปิดแอร์ดูก็ยังเย็นอยู่ แต่ไม่แล้วดีกว่า อาทิตย์นี้ไปเจอ ND เบอร์ 17 ใช้เงินหน่อยดีกว่า..



 แสดงความคิดเห็นย่อย แสดงความคิดเห็นย่อย

chyvw จาก ชาย 203.146.104.41 พุธ, 7/4/2553 เวลา : 12:55  IP : 203.146.104.41   

edit แก้ไขคำตอบ   delete ลบคำตอบ 50022

คำตอบที่ 15
       หน้าครัชแอร์ไหม้ไปแล้วหละมั้งชาย



 แสดงความคิดเห็นย่อย แสดงความคิดเห็นย่อย

monamorn จาก ยอดล้อขาว 58.137.97.101 พุธ, 7/4/2553 เวลา : 16:38  IP : 58.137.97.101   

edit แก้ไขคำตอบ   delete ลบคำตอบ 50025

คำตอบที่ 16
       พวกยำคลัทแล้วรองแหวนสหประชาชาติก็แบบนี้แหละ

เพราะคลัทแต่ละรุ่นความหนาไม่เท่ากันหรอก

เข้าข่ายช่างสมองลิงอีกร้าน



 แสดงความคิดเห็นย่อย แสดงความคิดเห็นย่อย

baron จาก von Richthofen 125.24.47.22 พุธ, 7/4/2553 เวลา : 20:16  IP : 125.24.47.22   

edit แก้ไขคำตอบ   delete ลบคำตอบ 50026

คำตอบที่ 17
       เผลอแป๊ปเดียวผ่านไป 4 ปีแล้ว ปาเหลี่ยมยังอยู่กับผม มีปัญหาเรื่องแอร์อีกแล้วว... สองเดือนก่อนเปลี่ยนคอยล์เย็น แว๊กเติมน้ำยา โดนไป 3 พัน ตอนนี้เย็นมั่งไม่เย็นมั่งอีกแล้ว...ยังระลึกถึงอาจารย์ VON กับ พี่หนุ่มเสมอนะครับ. อยากให้เวปเราคึกคักเหมือนสี่ห้าปีที่แล้วจัง....



 แสดงความคิดเห็นย่อย แสดงความคิดเห็นย่อย

chyvw จาก ชาย 14.207.105.79 พุธ, 23/4/2557 เวลา : 18:23  IP : 14.207.105.79   

edit แก้ไขคำตอบ   delete ลบคำตอบ 56259

      

คำตอบแบ่งหน้าละ 30 คำตอบ ขณะนี้คุณอยู่ที่หน้า 1 จาก >>> 1  



website รองรับการใช้งานทุกระบบปฏิบัติการของ PC Tablet SmartPhone ทุกระบบสามารถโพสข้อความและรูปภาพได้โดยไม่ต้องย่อไฟล์
เพื่อความปลอดภัยในการใช้ website WeekendHobby.Com สมาชิก เท่านั้น จึงจะตั้งกระทู้ หรือ ตอบกระทู้ได้ครับ
Login Click ที่นี่
สมัครสมาชิก Click ที่นี่



Since 22, Feb 2001 hit counter View My Stats  Truehits.net      วันอาทิตย์,14 ธันวาคม 2568 (Online 3669 คน)